Home/ Apps/ Educational Learning/ CO2 Agent Calculation

CO2 Agent Calculation 1.0 MOD APK for Android

CO2 Agent Calculation
Version 1.0
Updated on February 20, 2026
Category Educational Learning
Size 21.67KB
7.9
1
2
3
4
5

7.9

Enjoy Millions of the Latest Android Apps, Games, Music, Movies, TV, Books, Magazines & More. Anytime, Anywhere, Across Your Devices.

Application

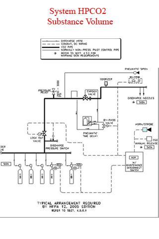
Calculation High Pressure CO2 Agent System Substance Volume.

CO2

Automatic Fire Exting System with Carbon Dioxide (CO2) Gas is One that is preferable to use an automatic fire suppression system, Gas carbon Dioxide (Co2) Fire Suprasion System. And Reputation in the Fire Have Been 10 years ago, with Gas, Carbon Dioxide (CO2) and Recered Certification from UL, NFPA, The USE of Open Space and Shut Down to present by Fired by Fire Following Example, Computer Rooms, Control Rooms, Electrical Rooms, ETC.

Application

Calculation of high -pressure fire extinguishers CO2

Automatic fire fighting system with Carbon Dioxide (CO2) is a type of gas that is popular to use the automatic fire fighting system. Carbon Dioxide (CO2) is an effective fire fighting system. And has been famous for extinguishing the fire for many 10 years. Over the past, the Carbon Dioxide (CO2) system and the equipment are certified by the UL, FM, NFPA institutions as well. Can be used for both open and closed rooms to prevent and damage from the fire.